







蓄熱式廢氣焚燒爐主要應用與石油及化工(如塑料、橡膠、合成纖維、有機化工);油漆生產及噴漆;印刷(包括印鐵、印紙、印塑料);電子元件及電線;農用藥及染料;醫藥;顯像管、膠片、磁帶等。
RTO蓄熱焚燒爐利用蓄熱材料的直接、高效換熱,用于最節能降耗的環保廢氣治理是國外上世紀九十年代才出來的新技術;雙誠環保在消化蓄熱換熱原理、熱力氧化爐技術基礎上,開發了兩廂、三廂及多廂反吹蓄熱式氧化爐。
蓄熱式廢氣焚燒爐適用范圍
雙誠環保生產的蓄熱式廢氣焚燒爐主要應用與石油及化工(如塑料、橡膠、合成纖維、有機化工);油漆生產及噴漆;印刷(包括印鐵、印紙、印塑料);電子元件及電線;農用藥及染料;醫藥;顯像管、膠片、磁帶等。有機廢氣濃度在100PPM--20000PPM之間。

蓄熱式廢氣焚燒爐介紹
RTO蓄熱焚燒爐利用蓄熱材料的直接、高效換熱,用于最節能降耗的環保廢氣治理是國外上世紀九十年代才出來的新技術;雙誠環保在消化蓄熱換熱原理、熱力氧化爐技術基礎上,開發了兩廂、三廂及多廂反吹蓄熱式氧化爐;適合于成分復雜、含有腐蝕性或鹵素、硫、磷、砷等對催化劑有毒物質的低濃度、大風量的有機廢氣治理,也非常適用以及處理需要高溫氧化才能消除氣味的某些特殊臭氣;這種爐型工藝先進、運行長期穩定、運行成本低廉,系統實現全自動控制。

蓄熱廢氣焚燒爐原理簡介
蓄熱式熱氧化器(Regenerative Thermal Oxidizer,簡稱RTO)是一種用于處理中低濃度揮發性有機廢氣的節能型環保裝置。
蓄熱式熱氧化器采用熱氧化法處理中低濃度的有機廢氣,用陶瓷蓄熱床換熱器回收熱量。

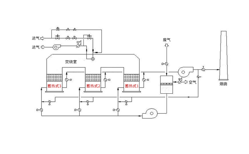
三廂RTO的運行過程(一進一出一反吹)
運行階段 | 1#蓄熱室 | 2#蓄熱室 | 3#蓄熱室 |
一 | VOCs進 | 排氣 | 凈化 |
二 | 凈化 | VOCs進 | 排氣 |
三 | 排氣 | 凈化 | VOCs進 |